China Chemical Safety Association
化工企业务必精准掌握本企业涉及的危险化学品在潮湿或遇水情况下的典型风险,采取各种有效措施加以管控,做好洪涝灾害全面防控。
安全事故事件管理是安全管理的重要内容之一,其通过对事故进行分析总结、查清缘由、吸取经验,从而避免再次发生同类事故。
2009年7月12日,乌鲁木齐石化炼油厂建北罐区13#石脑油罐(内浮顶罐)发生火灾爆炸事故。事故原因是储罐浮盘落底,液位持续下降,大量空气吸入并充满油罐气相空间,因罐壁长期受硫
之前与大家分享了做好双重预防机制工作的思路,今天再与各位分享风险分级管控工作中应关注的一些细节。风险分级管控是双重预防机制的重点,程序复杂、内容繁多、耗时耗力,且
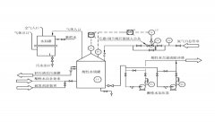
化工企业因酸性水罐管理不善造成的人员中毒及火灾爆炸事故时有发生,必须引起足够的重视。 1 酸性水罐典型事故案例 0 1 大庆石化分公司炼油厂硫磺回收车间酸性水汽提装置原料水
近期,山东烟台接连发生2起金矿井下火灾爆炸事故,其中栖霞笏山金矿110事故使22人被困井下,最后造成10人死亡;招远曹家洼金矿217事故,造成6人死亡。 根据对笏山金矿事故原因分析
2月27日21时30分, 吉林化纤股份有限公司 生产过程中高压电缆短路停电,造成一生产车间部分排风设备停止运行。23时10分恢复供电,相关岗位工人在准备恢复生产过程中,吸入硫化氢气